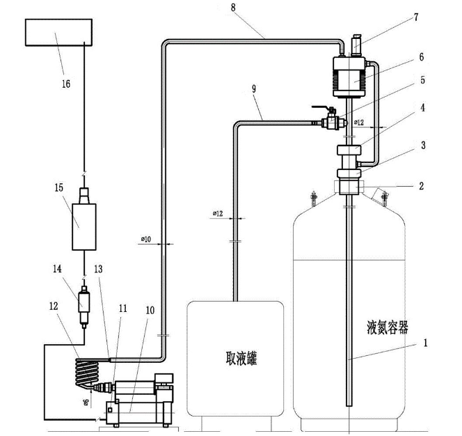
液氮泵是一种常见的低温泵,其工作原理可以通过以下进行说明。
液氮泵的工作原理主要是基于液体汽化原理和离心泵的工作原理。
当液氮进入液氮泵的吸入室时,在叶轮的作用下,液氮被高速旋转的叶轮打碎并甩向四周,同时,叶轮上的液体沿着叶片向外流动。由于叶轮的转速很高,使得液体在离心力的作用下迅速离开叶轮,进入泵壳中的扩压器。在扩压器中,液体的速度减小,压力逐渐增大,从而将液氮压缩。
当液氮的压力达到一定值时,排出阀打开,液氮通过排出阀流出泵体,完成液氮的输送。在输送过程中,液氮泵的工作效率受到多种因素的影响,如吸入管路、叶轮和泵壳的设计、转速和流量等。
